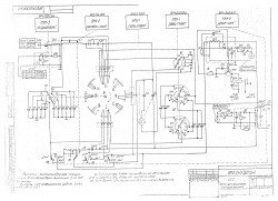
Пока разглядывал, то да сё, еще вопросец. Красная точка - неточность в схеме или "тов прапорщик"

у меня там стоит перемычка. По виду "заводская".

- ошибка или.jpg (184.41 КБ) 8055 просмотров
И еще вопрос, раз эта штука "самолетная", то она рассчитана на работу только с симметричной нагрузкой? Или же можно не симметричную подключить только к одной клемме П1, другой провод общий. П2 остается "болтаться" в воздухе?
Отправлено спустя 30 минут 10 секунд:
Чем дальше в лес, тем больше дров.

Еще загадка. СВЯЗЬ ГРУБО переключатель В2, который у меня отсутствует. Не понятно куда должно идти, конденсаторы висят в воздухе... Где то "стерлась" земля?

- куды.jpg (242.08 КБ) 8050 просмотров
73! RX9O - Дмитрий.